КОМПЛЕКСНЫЕ ПОСТАВКИ ОБОРУДОВАНИЯ ДЛЯ ГАЗИФИКАЦИИ ПРЕДПРИЯТИЙ И КОТЕЛЬНЫЕ "ПОД КЛЮЧ"
Газовые котлы «Барс 63» с автоматикой КСУБ 20.10 применяются для отопления помещений административного и производственного назначения, а также теплиц, больниц, школ и детских садов.
ООО «Регионгазкомплект» осуществляет реализацию отопительных котлов «Барс» мощностью 60 кВт . В ассортименте представлены различные модели, отличающиеся установленной автоматикой безопасности и управления.
Газовые котлы «Барс 63» относятся к классу гидронных (скорость движения воды в трубах — 1,5-2,3 м/с). Их приобретение и установка выгодны экономически благодаря относительно невысокой стоимости как самого оборудования, так и топлива для него.
Актуальные цены на котлы «Барс» 60 кВт представлены на нашем сайте.ООО «Регионгазкомплект» специализируется на газовом отопительном оборудовании и предлагает котлы «Барс 63» со следующей автоматикой безопасности:
Особенность гидронных котлов серии «Барс 63» заключается в том, что скорость воды в трубах достигает 2,3 м/с. Это позволяет достичь температуры нагрева в теплообменнике до 95 градусов Цельсия.
Комплект автоматики КСУБ 20.10 обеспечивает работу горелки в заданном режиме (стабилизация давления газа, аварийное выключение горелки при превышении температуры воды на выходе из котла более 95ºС при отсутствии тяги в дымоходе/при отсутствии напряжения в электрической сети/при погасании пламени).
При возобновлении подачи электроэнергии происходит автоматический пуск котла.
Гидронные водогрейные котлы «Барс 63» рассчитаны на обогрев помещений с принудительной циркуляцией воды, то есть в системе отопления должен быть установлен насос.
Котел поставляется с жиклером и инжекторами для работы на природном газе. Для работы отопительного котла на сжиженном газе необходимо заменить жиклер запальной горелки и инжекторы основной горелки.
Если вам необходима помощь в подборе оборудования или консультация специалиста, вы можете связаться с ООО «Регионгазкомплект» по телефонам, указанным на сайте.
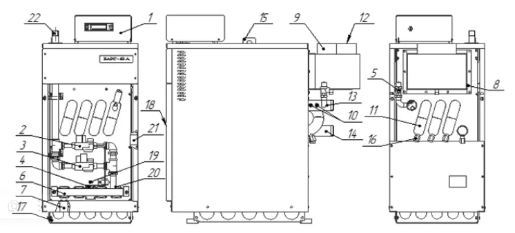
Подключение и монтаж котла в котельной осуществляются согласно проекту. Возможны различные варианты в зависимости от количества котлов в котельной и наличия дополнительного оборудования. Рекомендуемая схема установки газового котла «Барс» 60 кВт представлена ниже.
|
1. Котел 2. Патрубок дымохода 3. Дымовой канал |
4. Люк чистки |
Дополнительные чертежи и другие технические материалы вы можете получить, связавшись с нашими специалистами.
Монтаж котла должен проводиться в соответствии с руководством по эксплуатации и правилами безопасности систем газораспределения и газопотребления.
Перед пуском котла в работу необходимо произвести ревизию тепловых сетей, устранить утечки и произвести промывку. Способы и методы промывки устанавливает специализированная проектная организация.
Водно-химический режим должен соответствовать документации на газовый котел и обеспечивать работу оборудования без отложения накипи на тепловоспринимающих поверхностях.
Дополнительное оборудование для подключения отопительных котлов «Барс» в котельной можно купить в ООО «Регионгазкомплект».


Газовые котлы «Барс 63» с автоматикой КСУБ 20.10 применяются для отопления помещений административного и производственного назначения, а также теплиц, больниц, школ и детских садов.
ООО «Регионгазкомплект» осуществляет реализацию отопительных котлов «Барс» мощностью 60 кВт . В ассортименте представлены различные модели, отличающиеся установленной автоматикой безопасности и управления.
Газовые котлы «Барс 63» относятся к классу гидронных (скорость движения воды в трубах — 1,5-2,3 м/с). Их приобретение и установка выгодны экономически благодаря относительно невысокой стоимости как самого оборудования, так и топлива для него.
Актуальные цены на котлы «Барс» 60 кВт представлены на нашем сайте.ООО «Регионгазкомплект» специализируется на газовом отопительном оборудовании и предлагает котлы «Барс 63» со следующей автоматикой безопасности:
Особенность гидронных котлов серии «Барс 63» заключается в том, что скорость воды в трубах достигает 2,3 м/с. Это позволяет достичь температуры нагрева в теплообменнике до 95 градусов Цельсия.
Комплект автоматики КСУБ 20.10 обеспечивает работу горелки в заданном режиме (стабилизация давления газа, аварийное выключение горелки при превышении температуры воды на выходе из котла более 95ºС при отсутствии тяги в дымоходе/при отсутствии напряжения в электрической сети/при погасании пламени).
При возобновлении подачи электроэнергии происходит автоматический пуск котла.
Гидронные водогрейные котлы «Барс 63» рассчитаны на обогрев помещений с принудительной циркуляцией воды, то есть в системе отопления должен быть установлен насос.
Котел поставляется с жиклером и инжекторами для работы на природном газе. Для работы отопительного котла на сжиженном газе необходимо заменить жиклер запальной горелки и инжекторы основной горелки.
Если вам необходима помощь в подборе оборудования или консультация специалиста, вы можете связаться с ООО «Регионгазкомплект» по телефонам, указанным на сайте.
Подключение и монтаж котла в котельной осуществляются согласно проекту. Возможны различные варианты в зависимости от количества котлов в котельной и наличия дополнительного оборудования. Рекомендуемая схема установки газового котла «Барс» 60 кВт представлена ниже.
|
1. Котел 2. Патрубок дымохода 3. Дымовой канал |
4. Люк чистки |
Дополнительные чертежи и другие технические материалы вы можете получить, связавшись с нашими специалистами.
Монтаж котла должен проводиться в соответствии с руководством по эксплуатации и правилами безопасности систем газораспределения и газопотребления.
Перед пуском котла в работу необходимо произвести ревизию тепловых сетей, устранить утечки и произвести промывку. Способы и методы промывки устанавливает специализированная проектная организация.
Водно-химический режим должен соответствовать документации на газовый котел и обеспечивать работу оборудования без отложения накипи на тепловоспринимающих поверхностях.
Дополнительное оборудование для подключения отопительных котлов «Барс» в котельной можно купить в ООО «Регионгазкомплект».


Газовые котлы «Барс 63» с автоматикой КСУБ 20.10 применяются для отопления помещений административного и производственного назначения, а также теплиц, больниц, школ и детских садов.
ООО «Регионгазкомплект» осуществляет реализацию отопительных котлов «Барс» мощностью 60 кВт . В ассортименте представлены различные модели, отличающиеся установленной автоматикой безопасности и управления.
Газовые котлы «Барс 63» относятся к классу гидронных (скорость движения воды в трубах — 1,5-2,3 м/с). Их приобретение и установка выгодны экономически благодаря относительно невысокой стоимости как самого оборудования, так и топлива для него.
Актуальные цены на котлы «Барс» 60 кВт представлены на нашем сайте.ООО «Регионгазкомплект» специализируется на газовом отопительном оборудовании и предлагает котлы «Барс 63» со следующей автоматикой безопасности:
Особенность гидронных котлов серии «Барс 63» заключается в том, что скорость воды в трубах достигает 2,3 м/с. Это позволяет достичь температуры нагрева в теплообменнике до 95 градусов Цельсия.
Комплект автоматики КСУБ 20.10 обеспечивает работу горелки в заданном режиме (стабилизация давления газа, аварийное выключение горелки при превышении температуры воды на выходе из котла более 95ºС при отсутствии тяги в дымоходе/при отсутствии напряжения в электрической сети/при погасании пламени).
При возобновлении подачи электроэнергии происходит автоматический пуск котла.
Гидронные водогрейные котлы «Барс 63» рассчитаны на обогрев помещений с принудительной циркуляцией воды, то есть в системе отопления должен быть установлен насос.
Котел поставляется с жиклером и инжекторами для работы на природном газе. Для работы отопительного котла на сжиженном газе необходимо заменить жиклер запальной горелки и инжекторы основной горелки.
Если вам необходима помощь в подборе оборудования или консультация специалиста, вы можете связаться с ООО «Регионгазкомплект» по телефонам, указанным на сайте.
Подключение и монтаж котла в котельной осуществляются согласно проекту. Возможны различные варианты в зависимости от количества котлов в котельной и наличия дополнительного оборудования. Рекомендуемая схема установки газового котла «Барс» 60 кВт представлена ниже.
|
1. Котел 2. Патрубок дымохода 3. Дымовой канал |
4. Люк чистки |
Дополнительные чертежи и другие технические материалы вы можете получить, связавшись с нашими специалистами.
Монтаж котла должен проводиться в соответствии с руководством по эксплуатации и правилами безопасности систем газораспределения и газопотребления.
Перед пуском котла в работу необходимо произвести ревизию тепловых сетей, устранить утечки и произвести промывку. Способы и методы промывки устанавливает специализированная проектная организация.
Водно-химический режим должен соответствовать документации на газовый котел и обеспечивать работу оборудования без отложения накипи на тепловоспринимающих поверхностях.
Дополнительное оборудование для подключения отопительных котлов «Барс» в котельной можно купить в ООО «Регионгазкомплект».


Оставьте заявку, и в ближайшее время с вами свяжется специалист, чтобы проконсультировать по всем интересующим вопросам.